中心議題:
- 紅外線光電開關測速系統工作原理
- 紅外線光電開關測速系統設計
- 紅外線光電開關測速系統誤差分析
解決方案:
- 紅外線光電開關測速系統的計時電路設計
- 紅外線光電開關測速系統的軟件設計
隨著現代科技的不斷進步,各個領域對測速系統的應用越來越多,同時也對測速精度的要求日益苛刻。文中提出一種基于紅外線光電開關的測速系統,采用NI6251高速數據采集卡以及LabVIEW軟件設計代替了傳統的基于單片機或FPGA等自行設計的硬件電路所組成的數據采集分析系統,提高了測速系統的可靠性和測量精度。文中介紹了整個測速系統的工作原理、結構設計和軟件設計,并進行了系統的誤差分析。現場試驗結果證明,該方法能夠將高速直線運動物體的測試誤差保證在0.0015%以內。
1 測速系統工作原理
紅外光電開關測速是通過2 個光電開關之間的距離s 以及測量運動物體通過2 個光電開關的時間間隔t 然后做除法而得到其平均速度的測速方法。
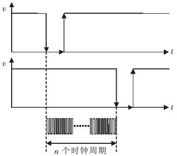
當無運動物體遮擋光電開關時,光電開關的接收端輸出高電平信號,當有物體經過遮擋時,光電開關的接收端輸出低電平信號。即當高速物體經過一對光電開關時會先后形成2 個高電平到低電平的脈沖信號。通過計時周期的方式測出這2 個下降沿之間的計數周期個數n,計時原理如圖1 所示。

圖1 計時原理圖
根據計時原理可得到計時時間t:
![]()
運動物體在s 上的平均速度:
[page]
2 系統設計
通過對測速原理的分析可知,s 可以由刻度尺直接測量得出,因此測速系統主要由計時電路和軟件除法運算單元構成。計數器在第1 個脈沖信號的下降沿開始計時,在第2 個脈沖信號的下降沿停止計時,而后將得到的計時時間傳送給上位機軟件進行處理得到測量值。
2.1 計時電路設計
計時電路是基于NI6251 內部時鐘計數器來設計的, 相比較一般51 單片機12MHz 的晶振和FPGA的50MHz 的晶振,NI6251 所提的80MHz 晶振計數精度更高,測速時2 個光電開關所產生的脈沖信號時間間隔會被更準確地記錄。計時電路設計如圖2 所示。

圖2 計時電路設計圖
2.2 軟件設計
LabView 是一種用圖標代替文本行創建應用程序的圖形化編程語言,由NI 公司研制開發。現被廣泛應用于虛擬儀器設計相關的科研領域。根據測速系統原理和人機交互優化原則設計軟件流程如圖3所示。

圖3 軟件設計流程圖[page]
根據軟件設計流程圖編寫上位機軟件如圖4、圖5 所示。

圖4 虛擬儀器界面設計圖

圖5 虛擬儀器底程序設計圖
3 誤差分析
隨著科學技術的日益發展和人們認識水平的不斷提高,雖然可以將誤差控制的越來越小,但終究不能完全消除它。誤差的分析與評定在測試領域中尤為關鍵,是檢驗測試系統性能的重要指標。
3.1 誤差來源
本系統的誤差來源主要是在測量傳感器之間距離s 時來自量具的儀器誤差Δs 和來自于計數器計時的誤差。計數誤差表現為當時間計數器清零并開始計數時, 由于計數器由時標脈沖下降沿觸發,所以可能出現計數器剛開始計數時時標脈沖就出現一個下降沿,而停止計數正好在一個下降沿結束后,這樣所計數的時間比實際時間多一個脈沖;同樣,如果開始計數是在下降沿剛出現后,而結束計數是在下降沿出現前, 會導致計數時間比實際時間少一個脈沖,造成計數誤差。計數誤差范圍為(-1/f,1/f),在此區間上平均分布。
此外, 環境因素所帶來的影響是多方面的,由于溫度、氣壓和水汽的影響,空氣折射率分布不均勻,折射率的梯度造成的光線發生彎曲;由于高速運動還會帶來空氣的氣流變化和氣體震動而引起對光路的干擾。加之一些不確定因素,主要反映在電信號上,環境影響帶入了電平的抖動以及一些高頻和低頻的干擾。但這些干擾一般在電路中可以去掉或忽略。
[page]
3.2 誤差綜合評定
根據以上誤差的來源分析和誤差理論, 對式(2)求導得到誤差:

將式(3)轉換成最大誤差:

計時電路計時最大誤差

為依據國標QBT2443-1999 的規定計算。規定一級鋼卷尺自零點端起到任意線紋的示值誤差限為:Δ=(0.1+0.1L)mm,L 單位為m。若測試距離取0.3m,Δs 取0.03mm,待測運動物體速度為300m/s,那么將數據代入式(4)得到系統測速的最大相對誤差為:

4 實驗數據及結構分析
本測速系統已成功應用在雙級空氣炮彈射物體測速實驗中,實驗數據如表1 所示。

表1 測速數據表
5 結語
建立了基于紅外光電開關的測速系統,分析了測試系統的誤差,現場試驗結果證明該方法能夠將高速直線運動物體的測試誤差保證在0.0015%以內。本系統僅用一套對射型光電發射/接收裝置,預想進一步提高整個測速系統的測速精度,可采取在測速軌道上多安置幾組光電開關來一同測速,最后將各組測試數值取均值得出最終數據。




